*  2A3/45 SE Amplifier D.I.Y

2A3/45Single Ended Amplifier


Porco Rosso 2A3/245 Single Ended Amplifier

By Perch Drive Amplifier


カウンター

Counter started on 13rd Aug 2011


2A3/45 Single Ended Amplifier

2A3/45 Single Ended Amplifier


This kind of Power Amplifier necesary to use good efficients speaker system. SPL is over 90dB/m/w
need.so 90dB means minimam sensibity of speaker driver. 2A3's nominal power are 3.5W rms.
but recently new type of 2A3 are not 3.5W rms power.Nominal power is 4.5 W and more power get.
some technic can do solution more than 4.5W rms,probably will be get 6-7 W rms Power.
please use from 90dB/w/m to 98dB/w/m speakers.even small power single ended amplifier means
low efficiency speaker does not play Music.like 86dB/w/m 88dB/w/m Speaker. this is very important things for
Single Ended Amplifier Users.

Transformer using ISO Transformer Tokyo FC-12S (FE-12S ex ISO Tango)


私のサイトは既にGoogleがデーターベースを作成しており、GoogleBotが誰かのイタズラで来なくなっても知っている人たちは無理なく検索してこのページに来るのです。
例えGoogleがクローリングしなくても世界にはアップルやBingのボットのサイトがクローリングしてきますので貴方たち馬鹿がそれを阻止することは難しいのです。
ヒットしなくても、一日に最低1000ほどのアクセスがGoogleで検知されているのです。改ざんしても世界中に多くのお客様がおります。
安価なアンプを製作販売しようと思います。私の行いを阻止しないで下さいお願い致します。


2A3-6N1P

2A3/45 Singe Ended Amplifier



Play Jazz some day on June 2018 in Santiago Chile. Mr V Serrano's house



Porco Rosso 45 Single Ended Amplifier in Germany by Mr Victor Serrano's house Nov 2020


he is using 86 dB Made in Chile Speaker by Master Daniel Adviz with Mizushima 45/2A3 Single Ended Amplifier and even Mr Daniel using
PCL 86 differential push pull Mizushima made Amplfier in Chile



What do you think this sound ??? do you like ? Russian valve 4P1L Single-Ended Amplifier just over 2W rms



this one is sold .sound is much more powerful feel but same power of test model of amplifier .




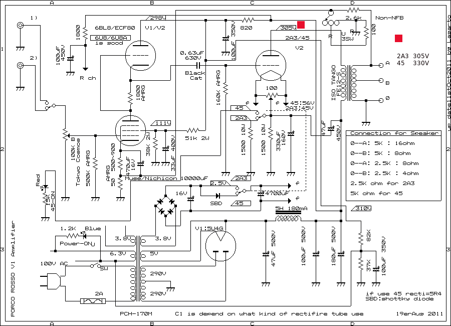
schematic of 2A3/45 single ended amplifier

Schematic diagram for 2A3/45 Single Ended Amplifier High Voltage version



first circuit of 2A3 single ended amplifier

first circuit of Perche drive 2A3/45 single ended amplifier on 2009



Real Sound Got from Video by Mr Victor Serrano in Germany



porco





Sound of Porco Rosso 2A3/45 Single Ended Amplifier



This Video clip is a courtesy video by Mr Victor Serrano, who lives in Germany.



This type of amplifier

built up few times before
and this time is same circuit and same combination of physical parts using.
Driver is using 6BL8 or E80CF(europian).circuit is very simple, we call it's
Perche Drive(Mr Tetsu Kimura Tested and get good result)
Perche is good response and even getting good frequency respose when if using
good audio transformer.ISO Tango are good frequency resonse.
Just remake of perche drive 2A3/45 single ended amplifier.
now start to brew(remake),
chassis is a little a bit large than before.same chassis of 3 stages 2A3 single
ended amplifier.SRDSL-9HS(Silver) is real name of chassis by Takachi box Japan.
size is 205mm x 45mm x 400mm.
Audio Transformer are 2 of FE-12S ISO Tango.
2 line of high input impedance.can be use both of 45 and 2A3.
if would like to use Emission lab 45 nothing problem to use.offcourse
can use RCA 45 too.2A3 is RCA 2A3 is not recomendable to use.you can use new type
2A3 by JJ,Sovtek ,China and 2A3C , 2A3B by China NGG etc.specialy good for
Sovtek 2A3,EH 2A3 and China NGG 2A3C and 2A3B.
Power Transformer is Noguchi Transformer Japan PMC-170M.
special for 2A3 single ended Amplifier.can use only 100V AC 50Hz.
Chork Transformer is Noguchi Transformer PMC-518(5H 180mA).
signal line of resistance are AMRG by AMTRANS Japan.AMRG is low noise and
low distortion non inductive carbon resistance.large type resistance are Kiwame.
electric capacitor are almost Nichikon.Coupling capacitor are
2 of Cornell Dubilier Black Cat. Black Cat has good response from low to high.
super good capacitor from USA.block condensor is UNICON for Audio use.
Cathode resistance are Kiwame(5W) and Dale(10W) non inductive resisistance.

>Power transformer is PMC170M Noguchi Transformer but not avarable in over sea.
any my single ended 2A3 and 300B amplifier using PMC170M for power supply.
but also if would like to get similar power transformer ,you can use PT-160V(for 220V)
Hashimoto Transformer instead PMC170M.

Rectifire valve can be use 5U4GB,5R4,5R4G

Sound of 2A3C anf 2A3 Sovtek when using High voltage :

Soundding of 2A3C and Sovtek 2A3 are very tight and very tired when lesting long time. sound is not
so bad but sound is tight. felt low distortion when choose 3.5K ohm but much better use 2.5K ohm
for me.power getting more than 6 W rms easily. I prefer use low plate voltage as 2A3(RCA)condition.
these tubes are not use for high voltages.305V plate voltages and 2.5K OHM get good sound.
and I got good result with 6U8 .6U8 made good sounding with perche drive.


Tube-Amps.comcan get any good transformer.
PT-160 Sansui

Hashimoto(Sansui) Transformer PV-160V for 220V AC



Planning to brew show by step by step

plan 1

Step1:Just planning position of components 10th Aug 2011





Components Table
Parts Name
Name of components
qty's
Audio Transformer
ISO Tango FE12-S or XE20S
2
Power Transformer for 100V
Noguchi PMC-170M or Hashimoto PT160V(for 220V)
1
Chork Transformer
Noguchi PMC-518 5H 180mA
1
Block chemical condensor
UNICON 100uF x2 500WV
1
US Octal base
Japanese made ceramic
1
volume control
Tokyo Cosmos 100K-B VR
2
Aluminum Chassis
SRDSL-9HS Takachi Box Japan
1
Binding Post
Gold post
6 Red 4 and Black 2
RCA terminal
Super Tron
4 of Red and Black
Ham Balancer POT
Tokyo Cosmos 100ohm 1W
2
Brige diode
INR 200V 15A
2
Rectifier tube
5U4G,274B,5R4
1
Selector Switch NFB and line
Alps Rotary Switch M62
2
Fuse holder
Mini ,Sato parts Japan
1
Switch for 45/2A3
S-42 NKK nikkai(4 circuit)
1
Power Switch
Nihon Kaiheiki Japan
1
Signal line resistors
AMRG by Amtrans
////
Small capacitors
Nichicon Condensor
///
Coupling Capacitor
Cornell Dubilier Black Cat
2
Cathode resistor 1
1500 ohm 10W Dale
2
Cathode resistor 2
1500 ohm 5W Kiwame
2
small resistors
for Audio
////
Cathode Capacitor
350uF 160WV Nichicon Special
2
Cathode Capacitor for 1st stage
470uF 16V Nichicon Muse
2
lug terminal
Sato Parts Japan
////
Screws
Cupper Screw
////
LED 's
LED red and blue
2
filament power condensors
10000uF 16WV Nichicon Japan
2
Noval Socket
American mold
2
AC holder
10A 250V NJ503 NICOON Japan
1
Wire's 1
All wire(rith OFC) are use OYAIDE Japan
////
Wire's 2
Speaker line wire is silver by OYAIDE Japan
1







amplificador original

Amplifier original then rebuild next amplifier for friendship



45/2A3 single ended amplifier

2A3/45 Single Ended Amplifier by Perche Drive





Explaind in Japanese
隆志君そろそろ、早期退職の時期ですね、相続税の貯金はしていますか?在日朝鮮人の奥様はお元気でしょうか?
ホームレスになる時期もうすぐそこまで来ています。20年以上もネットでサイバー嫌がらせは重犯罪です。
一般的に東京電力の遅延届けは2ヶ月です。それが貴方の遠隔操作で支払った次の週に届けのハガキが来るのは
職件の乱用にあたります。違法な職権乱用となります。犯罪者殿 何とかしましょうね、どうせ
ご両親がお亡くなりになったら私以下の生活環境になるのは間違いはありません、オメデトウ。 名称はぺルケドライブによる、2A3/45 シングルエンドアンプです。ぺルケドライブ
何度も製作していますが音は通常のSRPPにも勝り、と言うのは、ゲインがある為なのですが、SRPPの
特徴をきっかりとらえて、ましてF特も良くレスポンスも良いのが特長です。ドライブはヨーロッパ管の
ECF80が大変繊細な音を得る事が出来ます。規格は6BL8と同一なのですが、綺麗な中高域を出すことが出来ます。
6U8でもそのままで構いませんが、3極部の増幅度が100近くありますので、音にはっきり出てくるのは当然です
発振する可能性もありますので、6BL8の使用をお勧め致します。6AN8が良いのですが、入手しにくい難点があるます。
SRPPは音が良いとされますが、1段前のドライバーにすると、ここで、歪ませる事は難しい為に思った様に良い
音を得る事が出来にくいのが通常であると思います。また低増幅度管がよく使われますが、音が良い割りには、ゲイン
が低い為に2段アンプの3極管シングルでは、感度不足で十分なドライブが得られず、クラシックなどを聴いていると
不自由さを感じますが、このぺルケドライブではそう言う事はなく、普通に5極管をドライブに使った回路と同じ
感度を得ることが出来ます。まして、5極管ドライブでは高域でダラ下がりの現象が発生することはみなさんも知って
の事と思います。SRPPの特長を持ってハイゲインなドライバーとして使えます。文句なしの増幅回路です。
宿題:もう少し正負の波形が均一に成るようにする必要があります。
ちなみに、信号系の抵抗はAMRG(Amtrans)を使っています。その他は金被でとキワメです。
電解はニチコンを使っています。初段のカソードバイパスにのみ、定番のMUSEを使っています。

ISO TANGO FE-12S は、2A3,45 を使う限り優秀なトランスと思います。XE-20Sに似た特性があります。
私はXE-20Sの音が好きです。特に旧 XE-20S が良いと思います。ただ、
2A3C 若しくはソブテックの2A3にはこの安価と思われるトランスは十分な力を発揮していると思います。

実際、最初は 2A3Cで聴く限りぼやけた音に聞こえたのです。試しに手持ちの直熱整流管を代えました。
まずは、274B(China)に近いと思われる、5U4GB、「おーう!!!」音が変わったではないか?では、5R4,5R4WG
JJ 5U4GB,そして、5R4GA JAN 結果はとても 良くなったと思います。出力管を選ばないのがやはり5U4GB
であると思います。5R4WA に関しては耐震型であるため、音がクリアーになった様に思えます。
2A3Cで消費される電流は2チャンネルで120mA程度、ドライバーを含めても130mA以下でしょうし、5R4で十分
でしょう。しかしながら、5U4G系に代えるだけで、音の傾向が変わります。整流管で音が変わります。
間違ってもここに傍熱管の5AR4(GZ34)を挿さないで下さい。80V近く電圧が上昇しますので、周辺のパーツを
壊す原因となってしまいます。
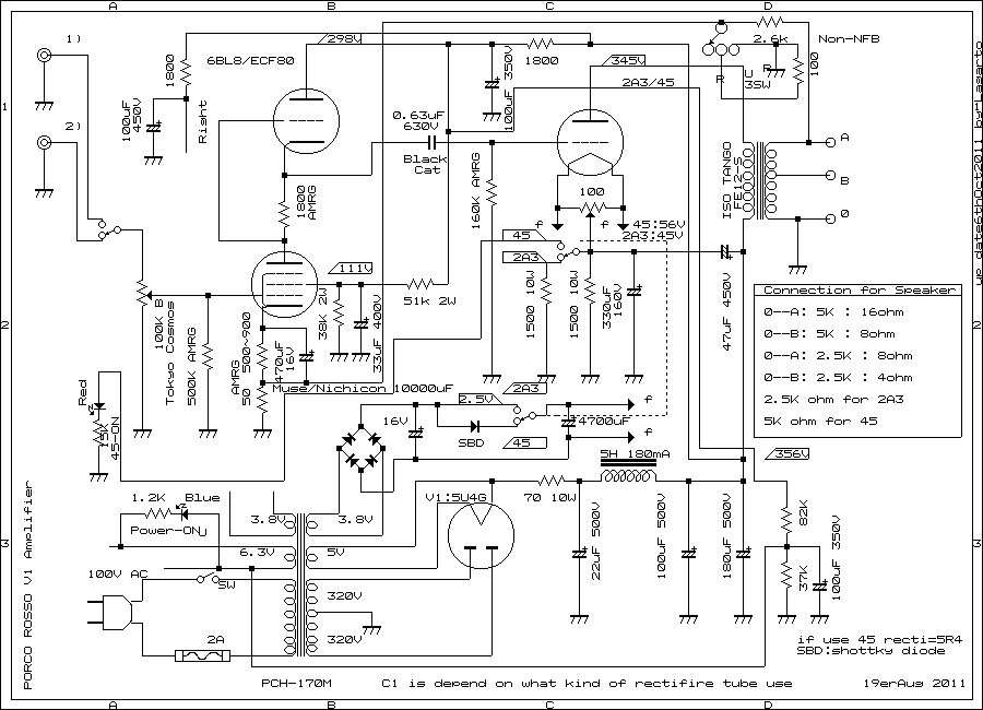
その後、電源電圧を290V から320Vにタップを切り替えました。プレート電圧を上げました。コンデンサーインプット
の最初のコンデンサーの容量を22uFに低くして、70オームのセメントを追加して、プレート電圧は345Vとなりました。
これでも、18W の陽極損失です。ボリューム最大でも、伸びておりちょっとやそっとでピーク時の音が歪みません。
つまり、これで、5W 以上出ている事になります。が、音が固いですね、2A3 のふくよかな音が出てないです。
これは、2A3Cでも、ソブテックの2A3でも同じ傾向です。つまり出ることは出るが音の傾向が変わってしまいます。
これは元に戻す事にします。プレート電圧は300V 前後が良いのではないかと思います。
2.5K でも、3.5Kでも良いですが、オリジナルの2A3の規格で良い音を出してくれます。

電圧を上げれば、パワーも出ますが、音がとても固く、神経質な音になります。これは、私の耳の特性でもあると
思いますが、規格を脱した音はあまりうなずけません。
2.5K で、ドライバーは人が余り使わない6U8を使いますと、とても良い歪みの少ない音が出ます。十数本の6BL8,ECF80を
試しましたが、使った感じでは、6U8を使いますと低歪みな音が出てきます。ドライバー段ではかなり半サイクルが
歪んでおると思われます。良い歪みの打ち消しが出来ているのではないかと思います。入力には1K程度の発振止めを
入れておくと良いと思います。このアンプの場合は発振しませんでした。
プレート電圧は300Vとしますので、この回路の電源は定電圧にした方が良いと思います。
下側SRPPの5極管のスクリーンは一定に保つべきですが、パワー管を交換すると、動作が変化してしまいます。
スクリーンの電圧は抵抗分割で行いあえて、定電圧にはせず、ドライバーの電源で一定にした方が良いと思います。
ここは、MOS FET などを使ってツェナー・ダイードで一定にした方が良いと思います。
FE-12S 小さなトランスですが、2A3 Sovtec を使う限りとても良い音が出ます。勿論 2A3Cでも
構いませんし、Emission Labの 45でも構いません、十分に使えます。


結果:ぺルケドライブの欠点:ドライブに5極管がついているので、どうしても出力の浮遊容量が問題視できず
5極管の3極接続でも、出力の容量は、3極管には劣ります。出力管をドライブするには、SRPP若しくは
3極管ドライブに限ると思われます。SRPPでは能力不足ですので、3段アンプとなります。
周波数特性の良いトランスで、5極管で出力管をドライブするのは、もったいない気もします。そこそこ
50Khz位のトランスでしたら、良く吟味した、5極管でドライブするのも良いかも知れません。せっかく
帯域の良いトランスがあるのでしたら、3極管でドライブした方が良いと思います。

特性の良く似たGT管とMT管の音の違い:
gm,rp,A,など良く似た特性のGT管とMT管では、必ずしも同じ傾向の音にはならないと思います。
経験では、MT管の音は繊細で音が綺麗な音の傾向があります。GTの場合は音が太く、繊細さが欠る音になる
傾向があります。眉唾、情報と思われるかも取れますが、実験してみて下さい。
出力のC容量がかなり影響していると思います。ドライバーで既に周波数特性が良くないのに、出力で、
出力の周波数特性が良くなりはしません。

直結ドライブの盲点: ほとんどのドライブはドライブ段でバランスが崩れて半波のバランスが悪く、歪んで
いる傾向があります。音として聞いてもわからないのですが、実際はドライバーで半波の波形がくずれており
最大パワーに限度が出てくると思います。とても難しいのが直結ドライブです。いっそのこと、カップリング
キャパシターで直流をカットしたほうが、ましなアンプとなります。直結ドライブは、部品の数が少ないのでしょうが
実際はドライバーで波形が大変乱れています。定電圧でドライブ段の電源電圧が動かないのであれば、条件がかわって
きます。直結アンプの場合はつまり、定電圧にするべきでしょう。

追記:9er July 2021.
前段の5極管にカソードに入っている600Ωの抵抗を500〜900 Ωの間で調整して好きな音を決めます。680Ω程度が良い様です。これはEL156シングルでも同様です。
+Bをもう少し下げた方が良いかも知れません。最初は6U8を使っていましたが、6BL8 が良い様です。使う人によって好みが違いがあります。Aさんは6U8が良い
B さんは、6BL8 が良いと言います。人には好みの音があります。ちなみに6U8を使うと音が明るくなります。好きずきですので一概にどっちが良いとは言えません。
回路図のプレート電圧に赤マークして電圧を記載しました、45は電流が少ないのでB+が上昇します。2A3では下降します。45では330V位が良いと思います。

5年以上もほったらかしになていたEL156(中国製)シングル(ペルケドライブ)整備の為に久ぶりに点火 3rd Mar 2018



EL156/EL34 Perque Drive

音が良い

low plate voltage is much more real 2A3 sound getting





2A3/45 Oct 2011


2A3/45 single ended amplifier


Spec: Power is 4.0 W rms max 4.8W rms by 2A3 and RCA 45 is 1.6W rms.
frequency response is 20Hz --- 80Khz -1dB non NFB at 0.5W
20Hz --- 100Khz -2dB NFB at 0.5W
DF is 2.5 by -2dB NFB.sound is very clear and very powerfull with Sovtek 2A3.






top view


RCA 45 SET

As RCA 45 Single Ended Amplifier on oct 2011



Back View


245 single ended amplifier


245


CX245


2012 245 Single Ended by Mizushima Amplifier

Horn with 245 Single Ended Amplifier Porco Rosso on 2012 Aug

Porco Rosso
45/2A3 Single Ended Amplifier talking about from Soth America

Mr Serrano house Chile 2013

Mr Victor Serrano 's Audio room in Santiago, Chile on Dec 2013 LargeScale


He is using NOS 6U8,6U8A for driver of Perche drive Amplifier.he said
much better than 6BL8/ECF80 Family.very pure and clear sound getting.


Owner using small digital Amplifier 20 W rms by Lagarto too in Chile



Chassis for Amplifier ,any type of Enclosures

TAKACHI BOX(Takachi Electronic Industrial Co.Ltd)"Takachi Enclosure" Special box for anythings

2A3/45 Single Ended Amplifier A to ZD.I.Y

EL156 China Single Ended Amplifier EL156 シングルペルケ・ドライブ アンプ D.I.Y


2A3/45/71A Compatible Single Ended Amplifier on 2012 Feb

This video sent to me on 18th June 2022 from Germany by Mr Victor Serrano


This RIAA first stage is modificated by Mr Victor Serrano in Germany



victor

Mr Victor Serrano's room in Germany on Sep 2021




(since 13/Aug/2011)last up date 31st Dec 2024



ISO FC-20S
ISO Transformers Japan

Started from OCT 2016 as ISO TRANSFORMERS CO Japan

they have FC-20S instead of XE20S only name of transformer is different.and Name of company is no more TANGO.
New company re-started by ex employee of ISO TANGO.real new company of ex ISO TANGO.and New Name of company is
ISO TRANSFORMERS CO JAPAN.
And Perche Drive 2A3 using FE-12S of ISO TANGO and now you can use FC-12S from ISO Transformers Co Japan.small transformer but can be use for 2A3,300B and any
small Penthode Single Ended Amplifier.

7th Avenue


Single Ended Amplifier D.I.Y

How to build up Amplifier Single Ended Amplifier 2011-2024